Röhrenprüfgerät IT-21 von Heathkit
Karl-Friedrich Müller, DK4UL, hat sich intensiv mit Röhrenprüf- und -messgeräten beschäftigt. Z. B. hat er ein Buch über das Funke W19 geschrieben, das über den Verlag der GFGF zu beziehen ist. Die Anregung zum folgenden Beitrag über das IT-21 kam aus vielen Anfragen an Karl-Friedrich Müller, denn es gibt kein deutsches Handbuch und auch die amerikanische Bedienungsanleitung ist nicht ohne weiteres verständlich.
Röhrenprüfgerät IT-21 von Heathkit
![]() |
Gehäuse: Metall-Koffer mit Strukturlack 1962=HEATH COMPANY Betrieb: 95/100/105/110/115/120/125/130/135 Volt Wechselstrom umschaltbar mit 220 Volt Vorschalttrafo 50/60 Hz Fassungen: Auf der Frontseite befinden sich 12 Röhrenfassungen und ein herausziehbarer Anodenclip Besonderes: Die Prüfung erfolgt mit 13 umzulegenden Hebelschaltern A-N mit Mittelstellung (wie Kellogschalter), und der Meßwert wird mit einem 1mA-Meßinstrument angezeigt. Folgende Heiz-Wechselspannungen sind mit einem 24-stufigen Schalter einzustellen: 0,63; 1,4; 2; 2,35; 2,5; 3,15; 4,2; 4,7; 5; 6,3; 7,5; 9,45; 12,6; 19,6; 25; 32; 50; 70; 110V Maße: B335 x H223 (+23 mit Griff) x T170mm / 4,6kg (Ser.-Nr.54 7524=1965) |
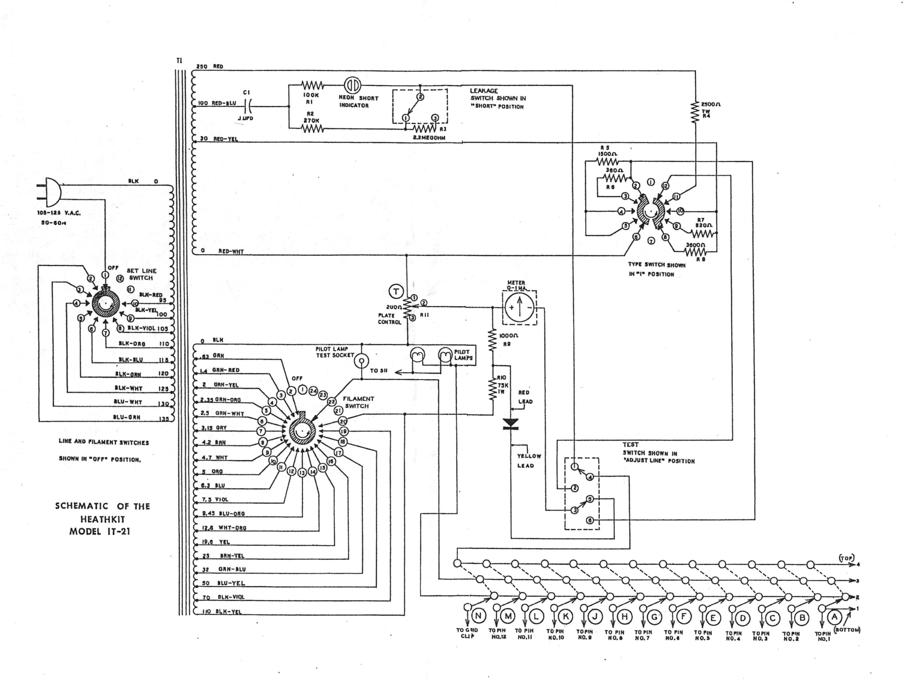
Benutzung Ihres Röhrentesters (Modell IT-21):
(Übersetzung der Seite 30 aus dem HEATHKIT ASSEMBLY MANUAL von Karl Friedrich Müller, DK4UL, mit erläuternde Zusätzen an
den erforderlichen Stellen):
"Ihr gerade fertig aufgebautes Gerät liefert eine Anzahl von Testmöglichkeiten, um den relativen Wert der gerade geprüften Röhre anzuzeigen. Die folgenden Schritte können als Führer durch die Prüfverfahren dienen. Bedenken Sie, daß der höchste Nutzen eines jeden Meßgerätes von der Fertigkeit seines Benutzers abhängt und, noch wichtiger, von seiner Fähigkeit, die ihm durch das Instrument angezeigten Informationen richtig zu bewerten.
![]() |
Trommelverzeichnis |
1. Wenn Sie das Gerät mit dem Schalter »Set Line« (rechts Mitte) eingeschaltet haben, drehen Sie das nun beleuchtete Trommelverzeichnis unter dem Meßinstrument mit den seitlichen Rändelrädern auf die Bezeichnung der zu prüfenden Röhre oder entnehmen die einzustellenden Hebelschalter der TUBE DATA List von 1979. Wenn Sie das Trommelverzeichnis von oben nach unter durchdrehen, erscheint am Ende 2x STOP und der Hinweis: "Röhren, deren Kennzeichnung ein Suffix folgt wie z.B. G, GT, Y, W, A, B etc. können grundsätzlich mit denselben Einstellungen geprüft werden wie Röhren ohne einen solchen Anhang in der Kennzeichnung." Nicht gelistete Röhren s. Beilage (DATA List). Die linke Spalte im Trommelverzeichnis ist von oben nach unten zu lesen, die rechte Spalte von unten nach oben; sie wechselt vor STOP links unten von 6HM5 auf rechts unten 6HM6. Beide Vertikalspalten im Trommelverzeichnis (und auch die TUBE DATA List) enthalten folgende 6 Angaben: Tube Type Fil. Plate Top (T) Bottom (B). Unter Tube steht die Röhrenbezeichnung, unter Type die mit dem Schalter rechts unten einzustellende Ziffer (1-4), unter Fil. die mit dem Schalter FILAMENT (Mitte, links) einzustellende Heizspannung und unter Plate die mit dem Poti links unten einzustellende Anodenspannung. Unter Top (oben) und Bottom (unten) stehen die jeweiligen Stellungen der 13 Kellogschalter unter dem Trommelverzeichnis.
Wenn hinter der Röhrenkennzeichnung ein Sternchen (*) steht, so ist (wie am Ende des Trommelverzeichnisses angegeben) dies ein Kurztest für Röhren mit inneren Verbindungen. Eine gute Röhre wird keinen Kurzschluß anzeigen, wenn die Hebelschalter gleichzeitig in die Stellung der runden Klammerbuchstaben geschaltet werden. Drehen Sie den Schaltknopf »SET LINE« (Mitte rechts) so weit im Uhrzeigersinn nach rechts, bis der Zeiger des Meßinstrumentes mittig innerhalb des schwarzen Quadrates »LINE ! Test« unterhalb des Skalenbogens steht.
2. Drehen Sie unten rechts den Schalter TYPE auf eine der 4 Ziffern wie im Verzeichnis angegeben.
3. Drehen Sie den FILAMENT-Wahlschalter für die Heizspannung auf den entsprechenden Wert.
4. Drehen Sie links unten das PLATE-Poti (200 Ohm) auf den Wert, der im Trommelverzeichnis oder der TUBE DATA List unter PLATE rechts neben der Heizspannung Fil. angegeben ist.
5. Setzen Sie die angegebenen Hebelschalter entweder nach oben in die TOP-Stellung (T) oder nach unten in die BOTTOM-Stellung (B) wie im Trommelverzeichnis oder der TUBE DATA List angegeben.
6. Setzen Sie die zu prüfende Röhre in die zugehörige Fassung und drehen rechts den Schalter SET LINE nach links zurück, wenn das nötig ist (die Position der Pins und der Sockelnut legen bei allen Sockeln die genaue Lage der Röhre fest).
7. Prüfen Sie jetzt die Röhre auf Kurzschlüsse, indem Sie die Hebelschalter, die im Trommelverzeichnis oder der TUBE DATA List im Magerdruck angegeben sind, durch die beiden Positionen und wieder zurück zu der Position schalten, die in der Tabelle angegeben ist. Den TEST-Schalter (rechts oben) müssen Sie für diesen Test nach oben geschoben festhalten in der Stellung SHORT ADJ.LINE. Der Schalter SHORT-LEAKAGE sollte nach oben in der Stellung SHORT stehen. Eine Röhre mit Kurzschlüssen verursacht ein ständiges Leuchten der Glimmlampe. Ignorieren Sie das Leuchten der Kurzschluß-Glimmlampe solange die Hebelschalter betätigt werden. Es ist möglich, daß einige ernste Kurzschlüsse kurzzeitig den Netztransformator überlasten können. Dieser Zustand wird durch komplettes Verdunkeln aller Beleuchtungslampen angezeigt. In diesem Fall beenden Sie den Test so schnell wie möglich unter Beachtung der Tatsache dieser Überlastung.
8. Prüfen Sie die eingesetzte Röhre auf Kriechströme zwischen den einzelnen Gittern, indem Sie links oben den Schiebeschalter nach unten schieben und den Kurzschlußtest von Ziffer 7 wiederholen.
9. Nachdem Sie der Röhre genügend Zeit gelassen haben, ihre Betriebstemperatur zu erreichen, prüfen Sie deren Qualität, wenn sich rechts oben der Schiebeschalter in der unteren Ruhestellung TEST befindet. Geht der Zeiger des Meßinstrumentes in den grünen Skalenbereich, so ist die Qualität der Röhre GUT.
10. Um auf unterbrochene Pin-Anschlüsse in der Röhre zu prüfen, muß
der Schiebeschalter rechts oben in der unteren TEST-Ruhestellung
stehen. Bewegen Sie jeden in dem Trommelverzeichnis oder der TUBE
DATA List für diese Röhre im Magerdruck angegebenen Hebelschalter
aus der TOP-Position in die BOTTOM-Position und wieder
zurück. Pinverbindungen, die in Ordnung sind, werden durch eine
Abnahme des Meßstromes am Meßinstrument angezeigt. Das Steuergitter
zeigt üblicherweise eine größere Stromabnahme an, während
ein Schirmgitter oder eine Anode nur eine geringfügige Abnahme
zeigen wird.
Beachten Sie: Wenn der Zeiger des Meßinstrumentes beim Qualitätstest außerhalb des Skalenbereiches steht, dann reduzieren
Sie die Anzeige durch Drehen des PLATE-Knopfes nach links entgegen
dem Uhrzeigersinn und fahren mit dem Pin-Test fort.
11. Um die Heizfäden und innere Verbindungen abschließend zu prüfen,
drehen Sie den Heizungsschalter (Mitte links) auf 0,63 Volt.
Bewegen Sie jeden Hebelschalter, der im Fettdruck angegeben ist,
in seine zwei anderen Positionen. Schalten Sie aber immer nur
jeweils einen Hebel. Heizfäden und innere Verbindungen, die in
Ordnung sind, werden durch ein helles Leuchten der Kurzschlußglimmlampe
angezeigt.
Sollte sich in einem der vorgenannten Tests erweisen, daß die Röhre
in irgendeiner Beziehung fehlerhaft sein könnte, so kann das defekte
Element verfolgt werden, indem der fragliche Hebelschalter mit der
Röhren-Sockelschaltung verglichen wird. Die Hebelschalterstellung A
entspricht dem Röhrenpin 1, Hebelschalterstellung B dem Röhrenpin 2,
usw. - Zum Test von Skalenlampen stellen Sie deren korrekte Spannung
am Heizspannungsregler ein. Skalenlampen (z.B.E10-Gewinde) bis 9,2mm
ø werden in der Mitte des 7-Pin-Sockel links neben dem Meßinstrument
geprüft, wo die Fassungshülse sitzt. Stecken Sie die Skalenlampe so
in das Mittelloch der Röhrenfassung, daß sie am Sockelrand und in
der Mitte Kontakt hat."
![]() |
DK4UL-12/2008
Anmerkung:
Bei Ernst Huber, Eisfeld 28 in 85229 Markt Indersdorf ist zum Preis von 12,00 € das HEATHKIT ASSEMBLY MANUAL von 1965 erhältlich und für 14,00 € die unbedingt erforderliche Tube Data List von 1979, die zu den Modellen IT-17, IT-21 und IT-3117 gehört, zuzüglich Portokosten von 2,50 €. Siehe http://www.huber-manuals.de.
Zuletzt geändert: 29.06.2010